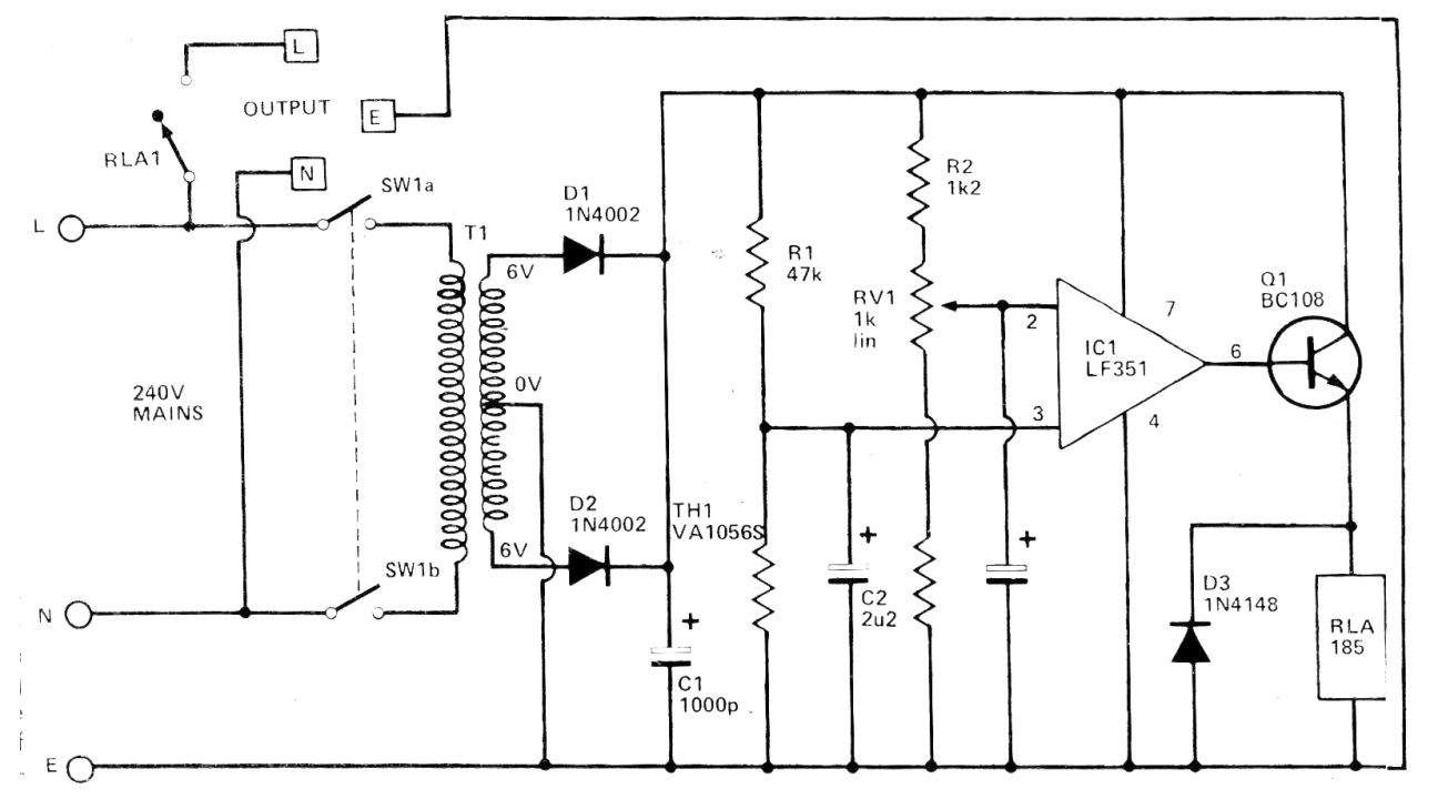
Este circuito fue obtenido en una revista Hobby Electronics de 1980. Se trata de un termostato que utiliza como sensor un NTC de aproximadamente 30k de resistencia a la temperatura ambiente. El transistor puede ser el BC548 y el transformador tiene una corriente secundaria de 300 a 600 mA. El amplificador operacional admite el equivalente. El relé es de 6 V con corriente de accionamiento de 50 a 100 mA.




