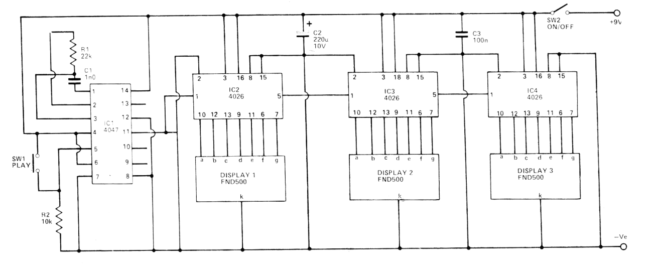
Este circuito fue obtenido en una revista Hobby Electronics de 1980. Se trata de una máquina tragaperras digital utilizando circuitos integrados CMOS. Al presionar el interruptor, el circuito sortea números de 000 a 999 que aparecen en los displays. En realidad, la alimentación puede ser hecha con tensiones de 5 a 12 V y los displays son de cátodo común.




