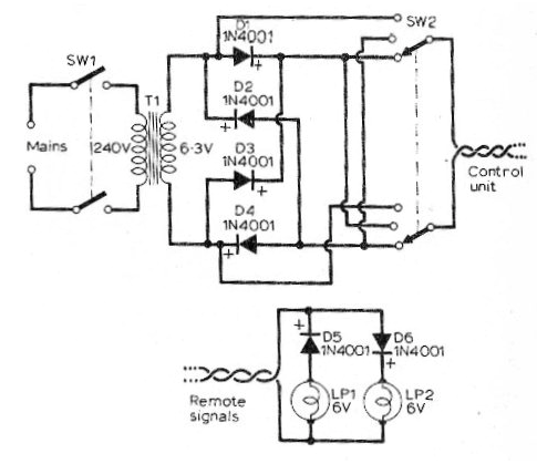
Hemos encontrado este circuito en una revista inglesa de 1973, pero se puede montar fácilmente El circuito se puede utilizar con lámparas de 6 o 12 V, según el transformador y los diodos también pueden ser los 1N4002 o 1N4004.

Hemos encontrado este circuito en una revista inglesa de 1973, pero se puede montar fácilmente El circuito se puede utilizar con lámparas de 6 o 12 V, según el transformador y los diodos también pueden ser los 1N4002 o 1N4004.
