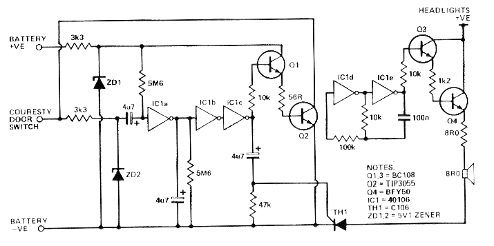
Este circuito fue encontrado en la revista Electronics Today International de mayo de 1986. La revista en su forma impresa ya no existe, pero el circuito es actual por los componentes que usa, pudiendo ser montado con facilidad. El BC108 se sustituye por el equivalente actual BC548 y Q4 puede ser un TIP31. El SCR puede ser el TIC106. Lo que este circuito hace es accionar una advertencia cuando el coche se deja con la luz encendida.




