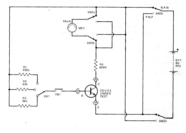
Este circuito salió en una revista Hobby Electronics de marzo de 1980. La revista ya no existe, pero el circuito es actual por los componentes que usa. El circuito prueba la ganancia de los transistores tanto NPN como PNP en tres escalas en que resistencias de base de valores diferentes se utilizan. La alimentación se realiza con una batería de 9 V y el indicador puede ser un instrumento analógico de 10 mA como se utiliza en la escala de corriente correspondiente de un multímetro. Con base en la ganancia de transistores conocidos se puede hacer una escala para el instrumento.




