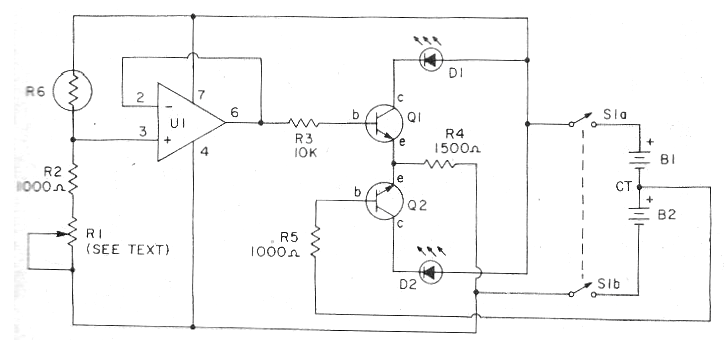
Este circuito salió en un Budget Electronics de 1981, pero todavía es actual, ya que podemos cambiar los transistores por los BC548. Lo que este circuito hace es medir la intensidad de la luz ambiental sobre la base de una escala de un potenciómetro que equilibra el circuito. El equilibrio está indicado por dos LED. El circuito es alimentado por dos baterías de 9 V. El potenciómetro R1 depende de la intensidad de luz que va a medir. Para intensidades muy bajas utilice 100k y para intensidades mayores 10 k. U1 es un 741.




