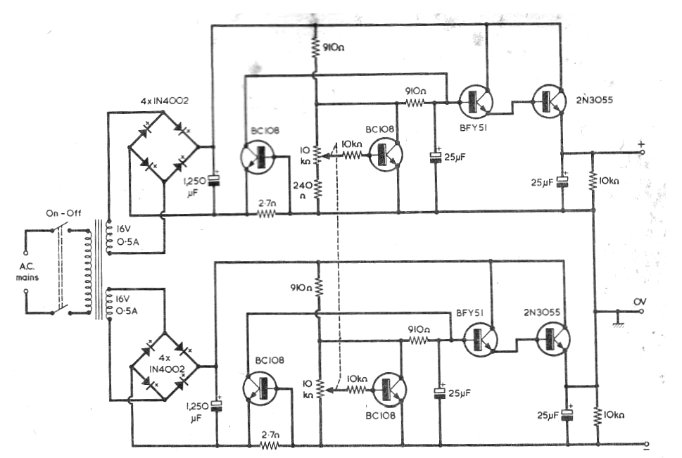
Este circuito fue publicado en una revista Radio & Electronics Constructor de Mayo de 1976. Este circuito es perfectamente viable pues los equivalentes directos modernos del BC108 son los BC548. Para los BFY51 podemos usar los BD135. Los 2N3055 deben montarse en radiadores de calor. La tensión máxima es de 15 V y la corriente 500 mA, aunque el circuito puede soportar transformadores hasta 1 A ..




