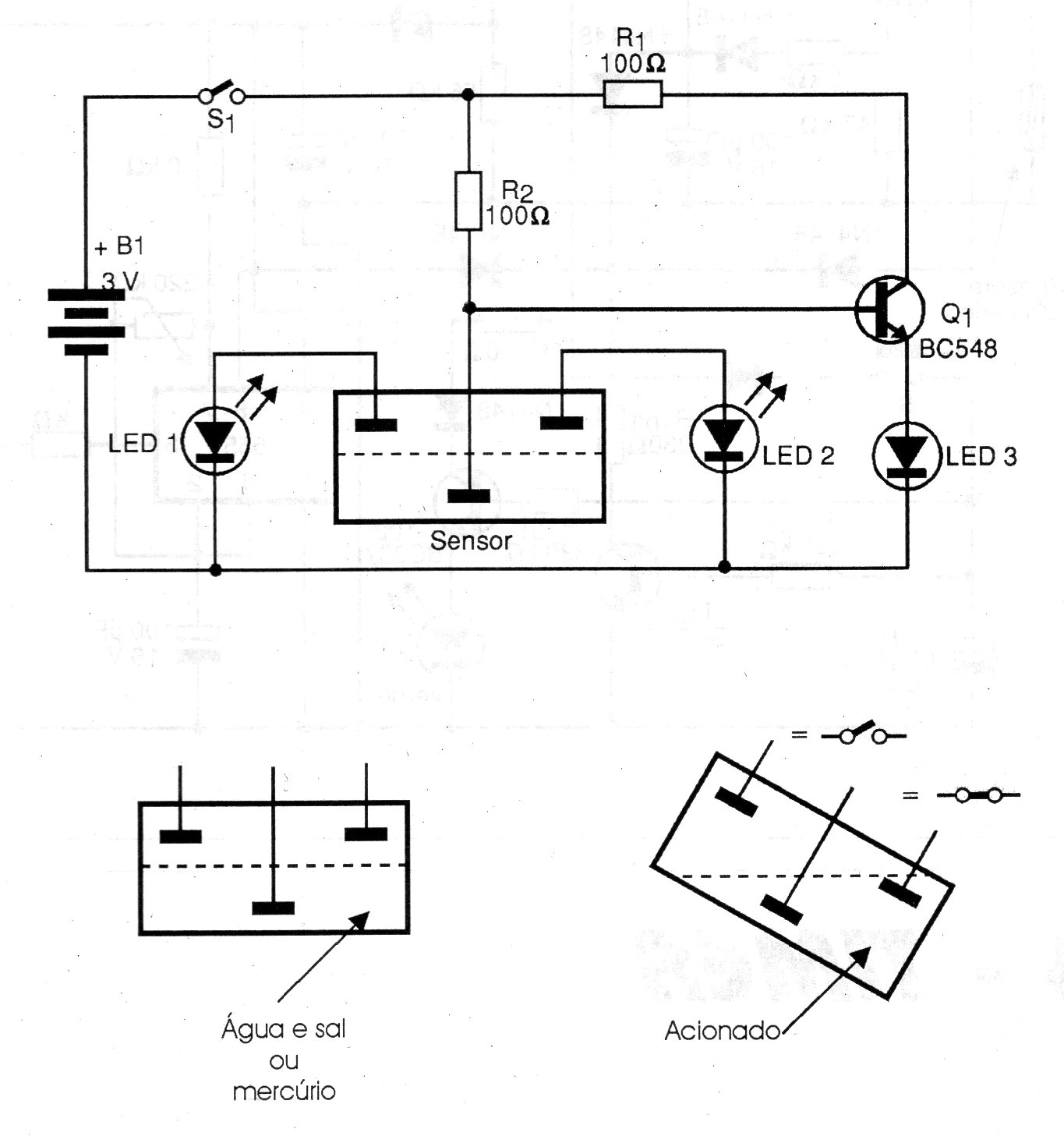
Este simple circuito posee tres electrodos que indican el nivel usando mercurio en un pequeño recipiente. Los electrodos se colocan de la forma indicada en la figura y la indicación es hecha por el encendido de los LED. El circuito se alimenta con pilas. Recordamos que el mercurio es un elemento extremadamente tóxico no debe ser manejado a no ser con conocimiento de cómo debe hacerse. Para mayor seguridad recomendamos usar agua y sal.




