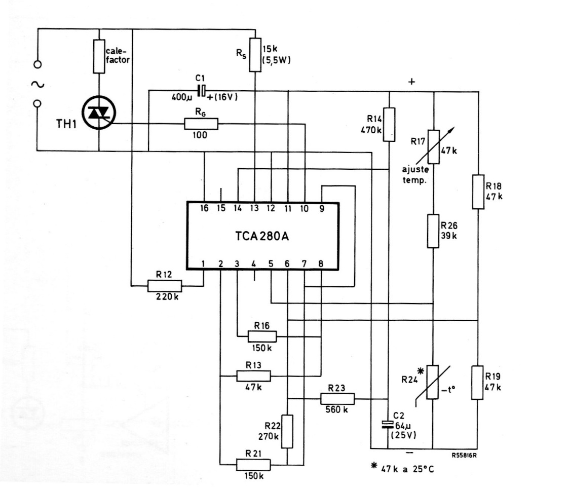
Este circuito es de una revista Miniwatts de 1975, por lo que utiliza componentes de Philips de esa época, ahora difíciles de encontrar. El circuito controla directamente un elemento calefactor a través de un Triac.
Para los lectores que necesitan altas tensiones continuas, una fuente de alimentación de baja...
La acción rápida de conmutación del 4093 ayuda a obtener un circuito de interruptor nocturno que no se...
Esta configuración tradicional de fuente de alimentación es ideal para la bancada del montador,...