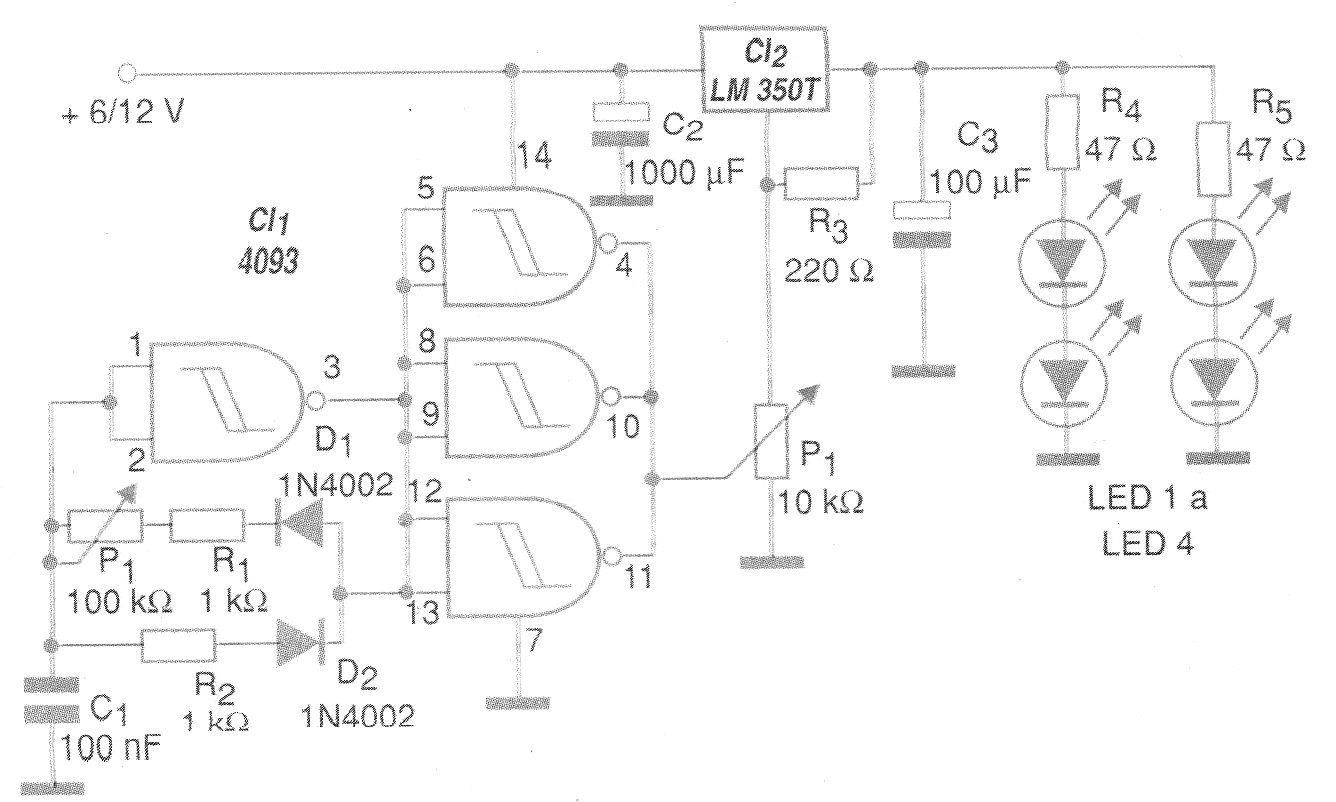
Con este circuito se puede controlar hasta 3 A de LEDs en diversas secuencias, utilizando una modulación PWM. El circuito LM350 debe estar dotado de disipador si la corriente total de los LED controlados es superior a 500 mA. El máximo es 3 A y la tensión de entrada puede oscilar entre 6 y 12 V. Los resistores en serie con los LED determinan el brillo máximo.




