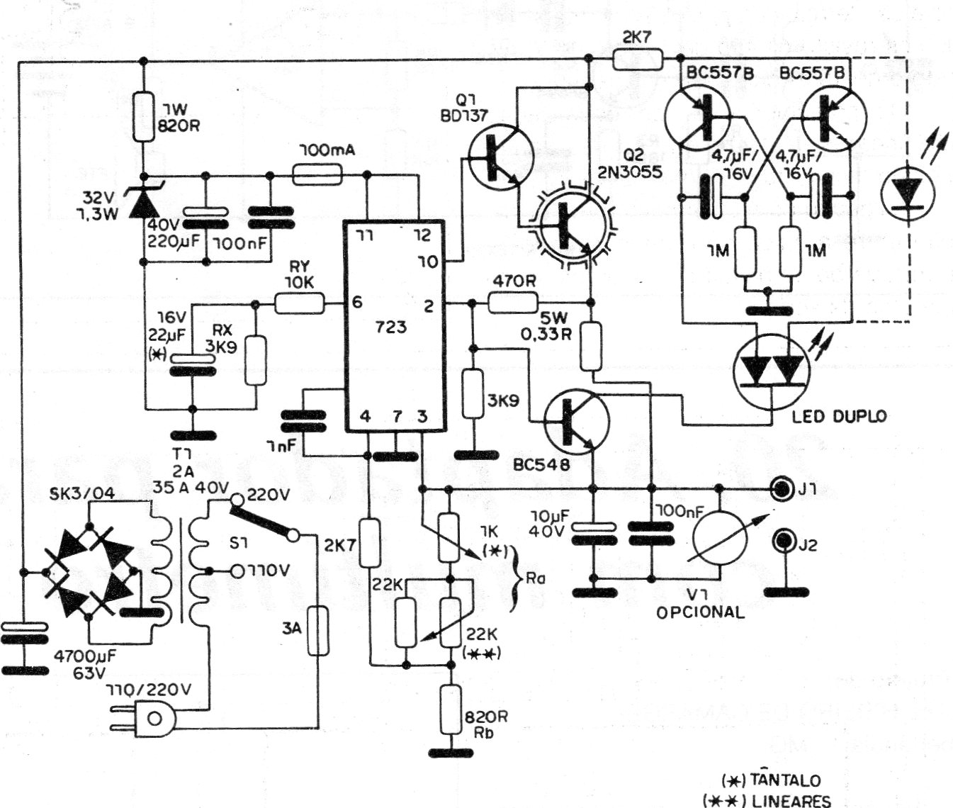
Esta es una fuente típica de la época (1989) usando el conocido circuito integrado regulador 723. Existen opciones más modernas de fuente, pero vale el circuito para consulta, reparación o incluso para quien disponga del circuito integrado. El transistor de potencia debe estar dotado de disipador y la fuente suministra 2 A de corriente con salidas de 2 a 30 V.




