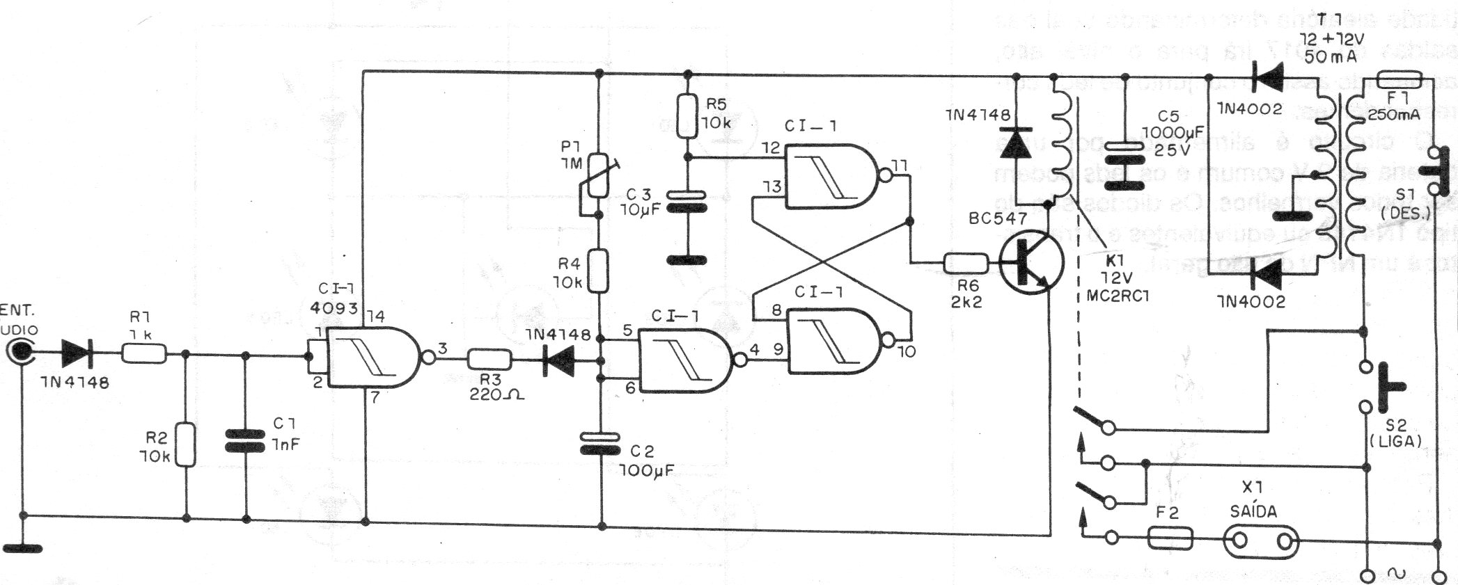
Este circuito acciona un relé en presencia de una señal de audio. El circuito fue encontrado en una documentación de 1990 y el ajuste de sensibilidad se realiza en P1. El circuito tiene una acción biestable y el relé debe ser de 12 V que es la tensión usada en la alimentación del circuito.




