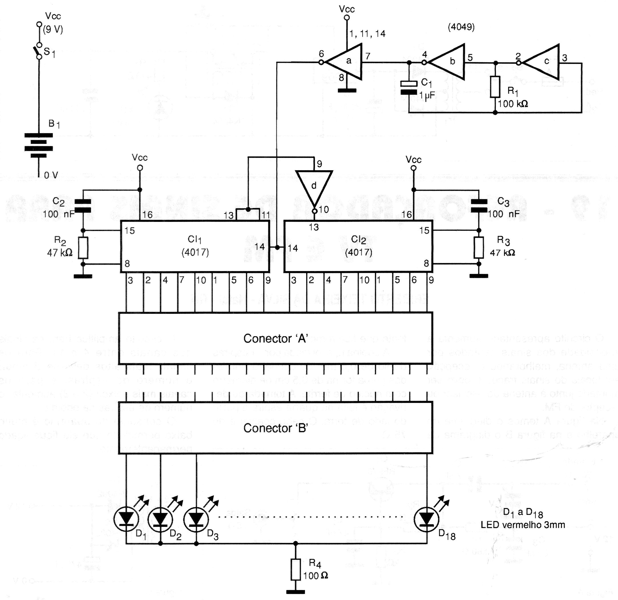
Este circuito fue encontrado en una documentación de 2000. El circuito, alimentado por batería de 9 V o incluso 6 V de 4 pilas, prueba cables tipo flat verificando si hay interrupciones. El efecto de flujo secuencial hace que los indicadores LED indiquen el estado del cable.




