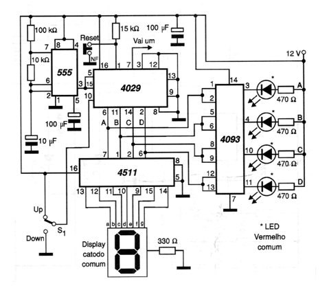
Este circuito didáctico fue encontrado en una documentación de 2001. Cuenta automáticamente en el sentido creciente y decreciente proporcionando los resultados en binario (4 LED) y también en un display de cátodo común. El circuito puede ser alimentado, en realidad, por tensiones de 6 a 12 V.




