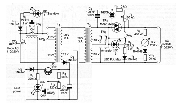
Esta estación de soldadura de 2005 tiene dos transformadores de aislamiento para mayor seguridad; El circuito tiene todavía un control de potencia con triac, funcionando de esta forma como variac. El triac debe estar dotado de un disipador de calor y la potencia máxima de salida es de 60 W. El circuito funciona en la red de 110 V o 220 V.




