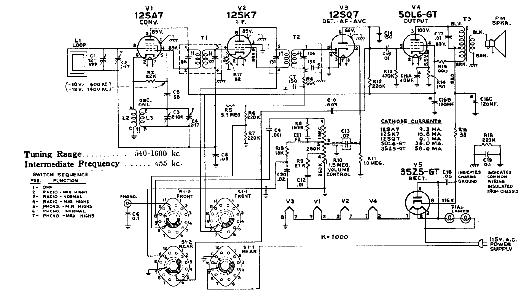
Este receptor de 5 válvulas poseía una llave selectora de modo de operación. El circuito es de un esquemario de la época observándose el uso de antena de cuadro y conexión de los filamentos en serie.
Esta configuración de oscilador de transistor MOS se encontró en un Radio Handbook de 1977. La...
Encontramos esta configuración asimilada en una documentación técnica de los años 70. En ella...
Este circuito es ideal para la realización de fuente que posibilite el uso de aparatos de potencia...