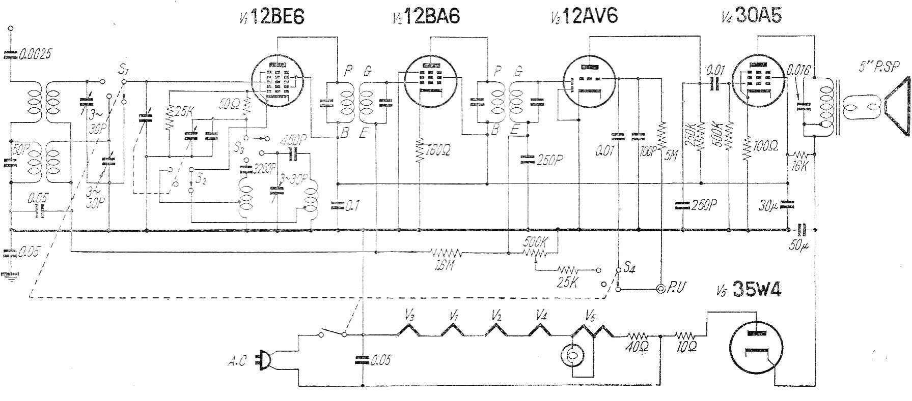
Este circuito de radio comercial para el rango de AM no utiliza transformador de alimentación. Los filamentos se conectan en serie y el FI es de 455 kHz. La red de energía en la época en Japón era de 100 V.
Con este aparato es posible verificar el estado de capacitores de alta tensión como los de...
Encontramos este circuito en una documentación francesa antigua. El transistor usado es poco común...
Este simple circuito se puede utilizar para reforzar el sonido de pequeñas radios y otros aparatos de...