Radio Packar
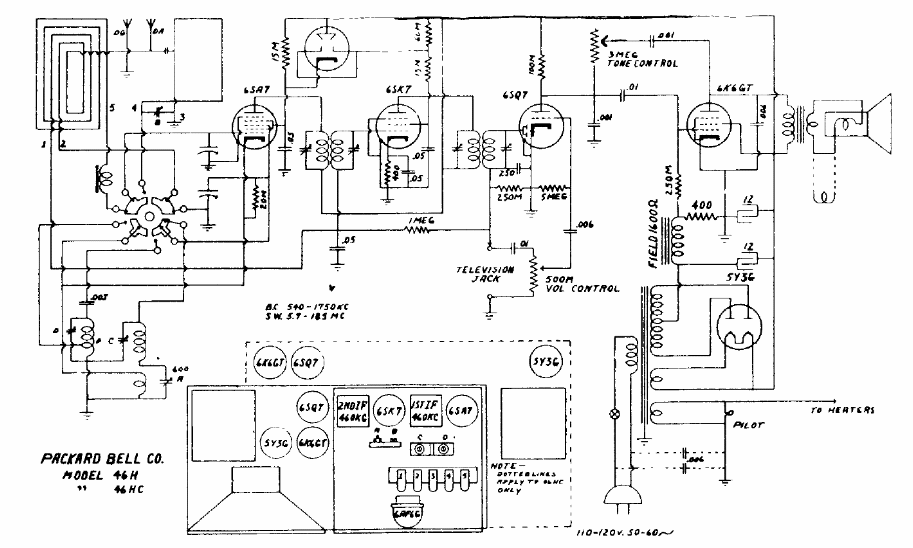
Este receptor, para ondas medias y cortas, con antena de cuadro usaba un transformador de alimentación. El circuito 5 válvulas tenía la configuración común para la época con dos FIs de 455 kHz.
Este circuito fue encontrado en una publicación antigua. Los amplificadores operativos usados no...
Si usted tiene un radito de dos pilas pequeñas es una manera de alimentarlo con energía solar de...
Es un interesante circuito que permite comprobar si cualquier circuito oscilante está funcionando. El...