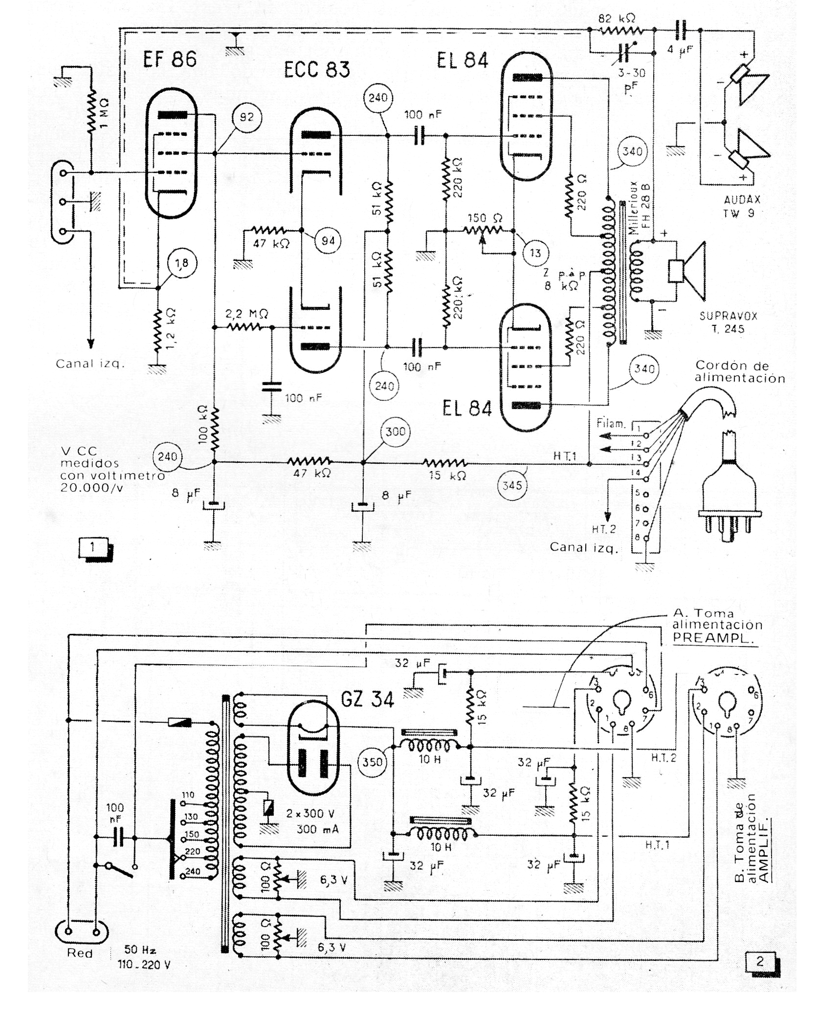
Este amplificador, que proporciona aproximadamente 15 W por canal con las válvulas EL84 en push-pull, fue obtenido en una revista Radio Chassis Television de 1973. El diagrama muestra sólo un canal y los componentes críticos, además de las válvulas son los transformadores y los golpes de filtro utilizados en la fuente de alimentación. El circuito tiene una respuesta de 20 Hz a 20 kHz y una excelente calidad de sonido.




