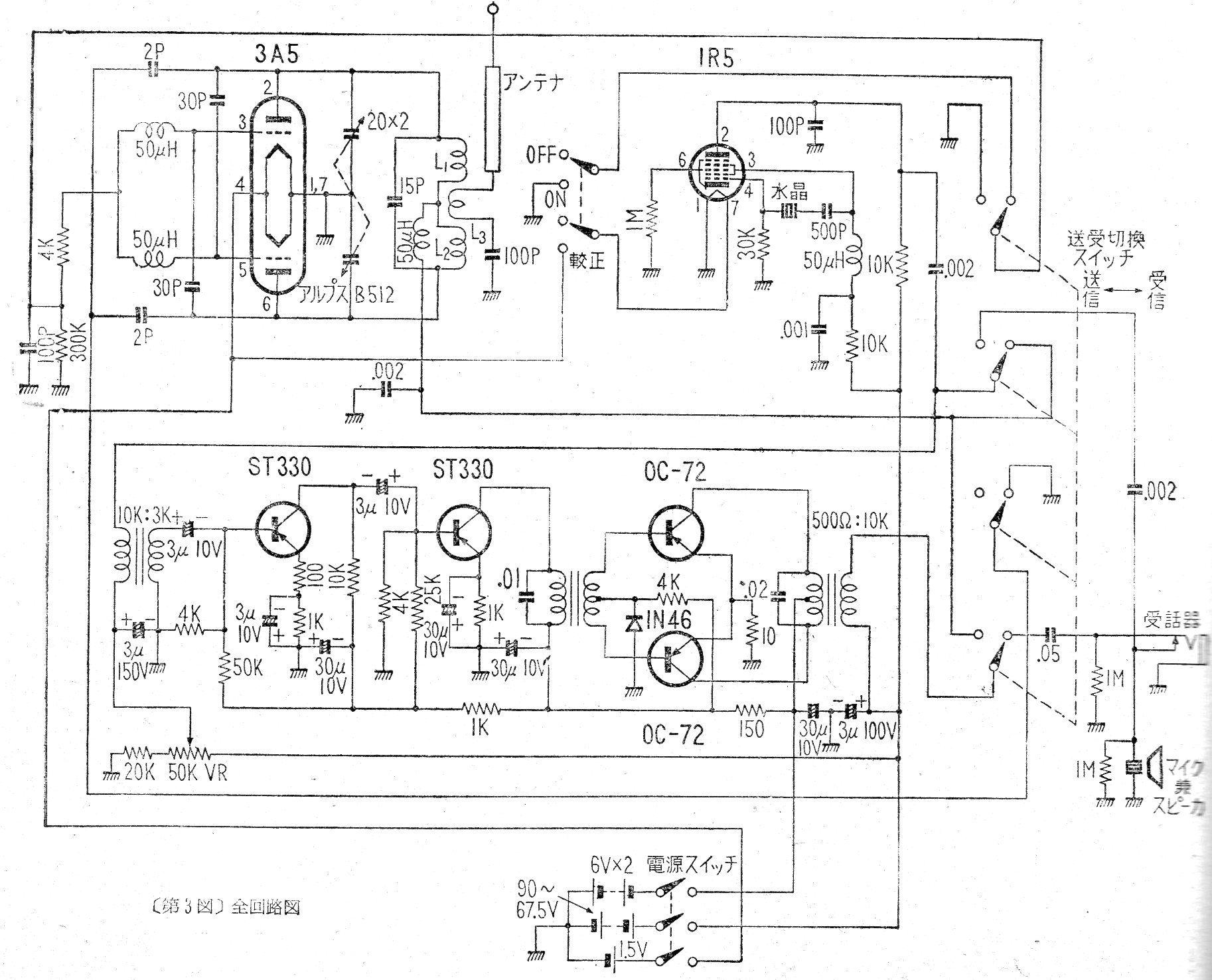
Este circuito de los años 50 muestra cómo era la tecnología de la época en un walk-talkie valvulado que usaba varias baterías, incluso de 90 V. El circuito usaba válvulas y transistores de la época.
La finalidad de este proyecto didáctico es mostrar cómo un multivibrador astable puede operar en una...
Presentamos un simple parpadeante con LED de consumo extremadamente bajo usando la versión CMOS...
Los osciladores de doble-T consisten en una solución simple para generar señales senoidales de bajas...