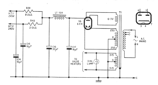
Esta fuente está indicada para la alimentación de los circuitos CIR670S y 671S. El transformador es de 150 a 200 mA. Los componentes críticos del diseño son el transformador y el choque de filtro.

Esta fuente está indicada para la alimentación de los circuitos CIR670S y 671S. El transformador es de 150 a 200 mA. Los componentes críticos del diseño son el transformador y el choque de filtro.
