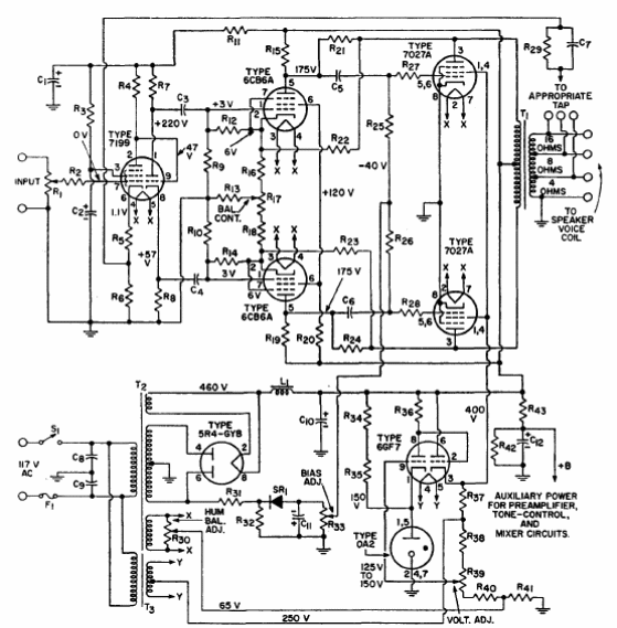
Este circuito de alta potencia y alta calidad de sonido es del manual de válvulas de la RCA de 1970. El circuito requiere buena habilidad en ese tipo de montaje, pues existen ajustes críticos. Los componentes críticos son las válvulas y los transformadores.

Amplificador de 50 W



