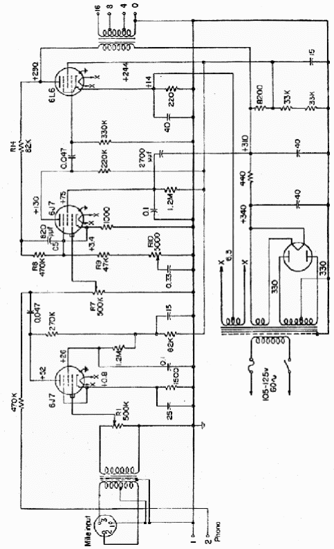
Encontramos este circuito en una publicación de los años 50. La corriente del bobinado de alta tensión del transformador es de 250 mA y el transformador de salida es del tipo correspondiente a la válvula usada. Los transformadores, además de las válvulas son los componentes críticos del proyecto.

Amplificador RCA de 6 W



