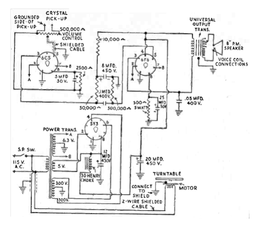
Este amplificador de los fonocaptores de cristal se ha encontrado en una Radio Experimenter de 1950. Se trata de una configuración tradicional en la época con potencia de 2 a 3 W. Los transformadores son los componentes críticos del proyecto. Los valores de los componentes pueden ser aproximados por los comerciales actuales.

Amplificador Fonográfico



