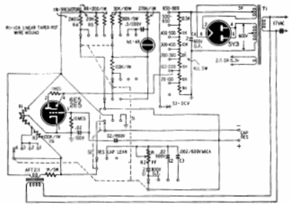
Este circuito, algo difícil de leer, es de una publicación de 1953. Se trata de un voltímetro de RF con válvulas. La fuente de alimentación utiliza un transformador con tres devanados secundarios siendo uno de alta tensión para la rectificadora 5Y3. El triodo amplifica las señales de entrada, ofreciendo así una posibilidad de medida con elevadísima resistencia de entrada. El circuito es de un equipo comercial de la época.




