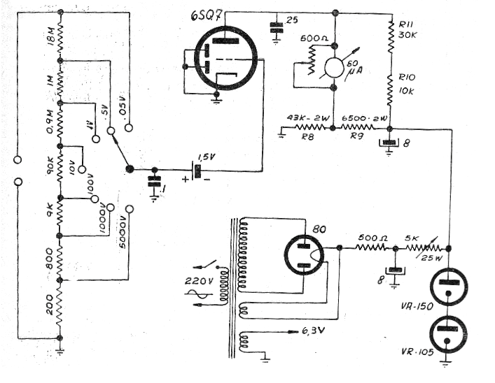
Este circuito, obtenido de una publicación de la década de 60, es el ejemplo típico de un voltímetro a la válvula completa, empleando un instrumento analógico. La impedancia de entrada del orden de 20 M ohms, garantiza una excelente precisión de medida en los trabajos de banco.
Además de las válvulas, el componente crítico es el transformador, recordando que en este tipo de aplicación los resistores deben ser de precisión.
También observamos el uso de válvulas reguladoras de tensión tipo VR-150 que garantizan la estabilidad de la alimentación del circuito, importante en este tipo de aplicación.
El instrumento es un miliamperímetro con 1 mA de fondo de escala. En una aplicación moderna se puede utilizar un multímetro analógico común en esta escala de corrientes.
La llave de entrada selecciona el rango de tensiones, según los valores indicados. Ver que hay una pequeña pila usada para la polarización del circuito.
El diagrama completo del voltímetro se muestra en la figura 1.




