Imagen sin contraste
Este artículo es de un libro de 1986, época en que sólo había televisores analógicos con cinescopios. Así, los siguientes procedimientos de datos sólo son válidos para este tipo de aparato. Son importantes si el lector pretende recuperar un viejo televisor de este tipo, para usarlo con viejas videocintas o cámaras de la época.
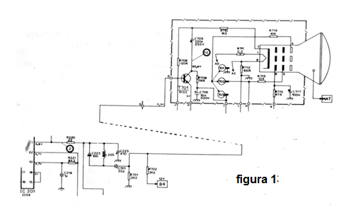
Una imagen sin contraste es una imagen con "niebla" en la que no hay partes oscuras y claras bien diferenciadas. En la figura 1 tenemos el diagrama del sector de salida de vídeo y preamplificador de vídeo que es donde probablemente está el problema que causa la falta de contraste.

Mida inicialmente la tensión en el transistor T701 y luego verifique si la señal de vídeo está presente en el circuito integrado IC201 (pin 2) acompañando todo su recorrido hasta el cátodo del tubo de imagen. Si el televisor es viejo, la falta de contraste puede deberse a un "tubo cansado". En el caso de los tubos cansados es hacer su sustitución, por el momento, el tubo con la aplicación de tensiones mayores de filamento, en cuyo caso se utiliza un transformador.



